Manuel du conducteur
Le système d'injection directe haute pression "common rail" a pour but de délivrer au moteur une quantité de gazole à un instant déterminé.
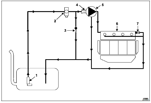
Descriptif
Le système se compose :
Il est interdit de démonter l'intérieur de la pompe haute pression et des injecteurs.

Fonctionnement
Le système d'injection directe haute pression "common rail" est un système d'injection de gazole de type séquentiel (basé sur le fonctionnement de l'injection multipoint pour les moteurs à essence).
Ce nouveau système d'injection permet grâce au procédé de pré-injection, de réduire les bruits de fonctionnement, d'abaisser la quantité de particules et de gaz polluants et de fournir dès les bas régimes, un couple moteur important.
La pompe basse pression (aussi appelée pompe de gavage) alimente la pompe haute pression en passant par le filtre à carburant uniquement pendant la phase de démarrage.
La pompe haute pression génère la haute pression qu'elle dirige vers la rampe d'injection. Le régulateur haute pression situé sur la pompe module la valeur de haute pression en fonction du calculateur. La rampe alimente chaque injecteur via un tuyau d'acier.
Le calculateur :
Le débit injecté au moteur est déterminé en fonction :
Il faut pour chaque intervention sur le systeme d'injection haute pression respecter les consignes de proprete et de securite enoncees dans ce document.
Controle de reparation
Effectuer un réamorçage du circuit. Pour cela faire tourner la pompe basse pression en mettant le contact à plusieurs reprises, ou faire tourner la pompe basse pression à l'aide de l'outil de diagnostic dans le menu "commandes des actuateurs".
Après tout intervention, vérifier l'absence de fuite de gazole. Faire tourner le moteur au ralenti jusqu'à la mise en route du motoventilateur, puis faire plusieurs accélérations à vide.
Important : le moteur ne doit pas fonctionner avec un gazole contenant plus de 10% de diester.
Le système peut injecter dans le moteur le gazole jusqu'à une pression de 1350 bars. Vérifier avant chaque intervention que la rampe d'injection ne soit plus sous pression.
Il faut impérativement respecter le couple de serrage :
Lors de la réparation ou de la dépose de la pompe haute pression, des injecteurs, des raccords d'alimentation, de retour et de sortie haute pression, les orifices doivent recevoir des obturateurs neufs et adaptés pour éviter les impuretés.
Lors d'un remplacement de tuyau haute pression, respecter la méthode suivante :
Il est interdit de
démonter l'intérieur de la pompe.
Il faut impérativement remplacer le tuyau de retour carburant placé sur les injecteurs lors de sa dépose.
La sonde de température de gazole n'est pas démontable. Elle fait partie de la rampe de retour de carburant.
Il est interdit de desserrer un raccord de tuyau haute pression lorsque le moteur tourne.
Il est interdit de démonter le régulateur de pression sur la pompe (type cp3).
Caractéristiques
PropretéSupport d'étrier de frein
Outillage specialise indispensable
Fre. 823 Repousse piston de frein
Depose
Déposer :
La roue avant,
Les vis de fixation de l'étrier.
Dégager l'étrier et les plaquettes.
Suspendre l'étrier sans plier le flexible.
Déposer :
Les v ...
Air conditionné : informations et conseils d'utilisation
Conseils d'utilisations
Dans certains cas, (air conditionné
arrêté, recyclage d'air activé, vitesse
de ventilation nulle ou faible...) Vous
pouvez constater l'apparition de buée
sur les vitres et le pare-brise du véhicule.
En cas de buée, utili ...
Rodage/Contacteur de démarrage
Version diesel
Jusqu'à 1 500 km, ne dépassez pas
130 km/h sur le rapport le plus élevé
ou 2 500 tr/mn. Après ce kilométrage
vous pourrez rouler plus vite mais ce
n'est pas avant 6 000 km environ que
votre véhicule donnera toutes ses performances ...